收藏 分销(赏)

电气线路系统图.doc

上传人:w****g 文档编号:1630294 上传时间:2024-05-06 格式:DOC 页数:3 大小:21.50KB 下载积分:5 金币
下载 相关 举报
电气线路系统图.doc_第1页
第1页 / 共3页
电气线路系统图.doc_第2页
第2页 / 共3页


点击查看更多>>
资源描述
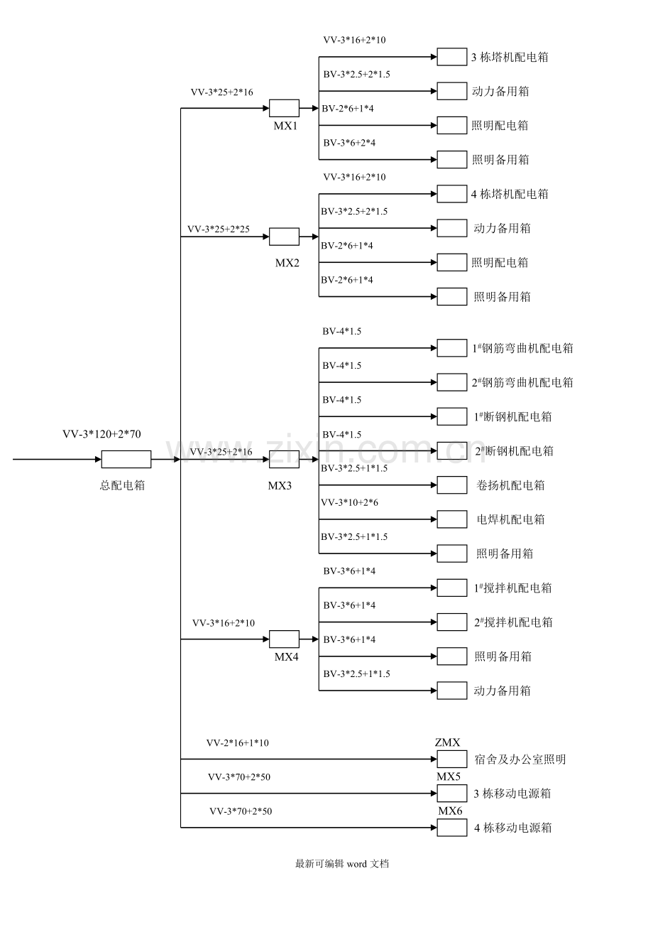
VV-3*16+2*10 3栋塔机配电箱 BV-3*2.5+2*1.5 VV-3*25+2*16 动力备用箱 BV-2*6+1*4 MX1 照明配电箱 BV-3*6+2*4 照明备用箱 VV-3*16+2*10 4栋塔机配电箱 BV-3*2.5+2*1.5 VV-3*25+2*25 动力备用箱 BV-2*6+1*4 MX2 照明配电箱 BV-2*6+1*4 照明备用箱 BV-4*1.5 1#钢筋弯曲机配电箱 BV-4*1.5 2#钢筋弯曲机配电箱 BV-4*1.5 1#断钢机配电箱 VV-3*120+2*70 BV-4*1.5 VV-3*25+2*16 2#断钢机配电箱 BV-3*2.5+1*1.5 总配电箱 MX3 卷扬机配电箱 VV-3*10+2*6 电焊机配电箱 BV-3*2.5+1*1.5 照明备用箱 BV-3*6+1*4 1#搅拌机配电箱 BV-3*6+1*4 VV-3*16+2*10 2#搅拌机配电箱 BV-3*6+1*4 MX4 照明备用箱 BV-3*2.5+1*1.5 动力备用箱 VV-2*16+1*10 ZMX 宿舍及办公室照明 VV-3*70+2*50 MX5 3栋移动电源箱 VV-3*70+2*50 MX6 4栋移动电源箱 电气线路系统图 配电箱接线图 注:二级和末级配电箱内开关设备的选用根据电路电流计算大小配置。 [此文档可自行编辑修改,如有侵权请告知删除,感谢您的支持,我们会努力把内容做得更好] 最新可编辑word文档
展开阅读全文

开通  VIP会员、SVIP会员  优惠大
下载10份以上建议开通VIP会员
下载20份以上建议开通SVIP会员


开通VIP      成为共赢上传

当前位置:首页 > 包罗万象 > 大杂烩

移动网页_全站_页脚广告1

关于我们      便捷服务       自信AI       AI导航        抽奖活动

©2010-2026 宁波自信网络信息技术有限公司  版权所有

客服电话:0574-28810668  投诉电话:18658249818

gongan.png浙公网安备33021202000488号   

icp.png浙ICP备2021020529号-1  |  浙B2-20240490  

关注我们 :微信公众号    抖音    微博    LOFTER 

客服